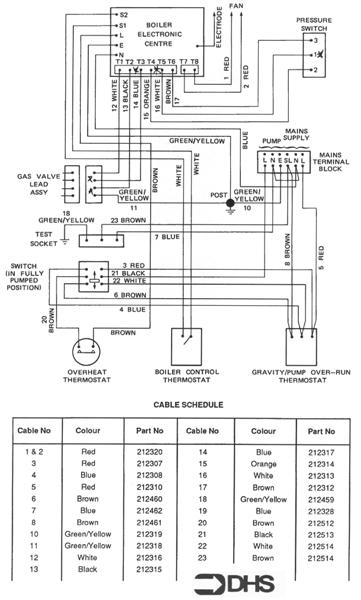
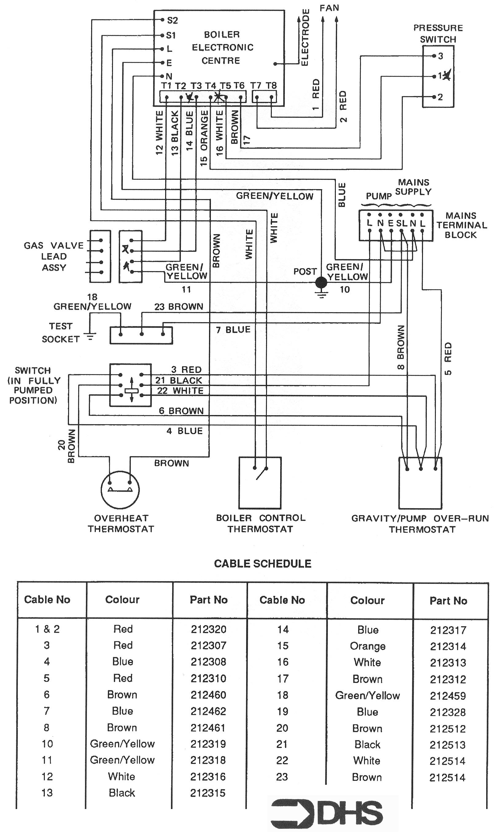
Potterton Netaheat Profile 40E NG / WIRING DIAGRAM - CABLE SCHEDUL
Brand: Potterton Range: NETAHEAT Model: Profile 40E NG GC Number: 41-605-40
We have a range of spare parts for the Potterton Netaheat Profile 40E NG. Can't find the part you're looking for? You can contact us and a member of our team will be more than happy to help find the part you need.
Installation ManualAll of our boiler manuals are free to download from our boiler manuals section
